

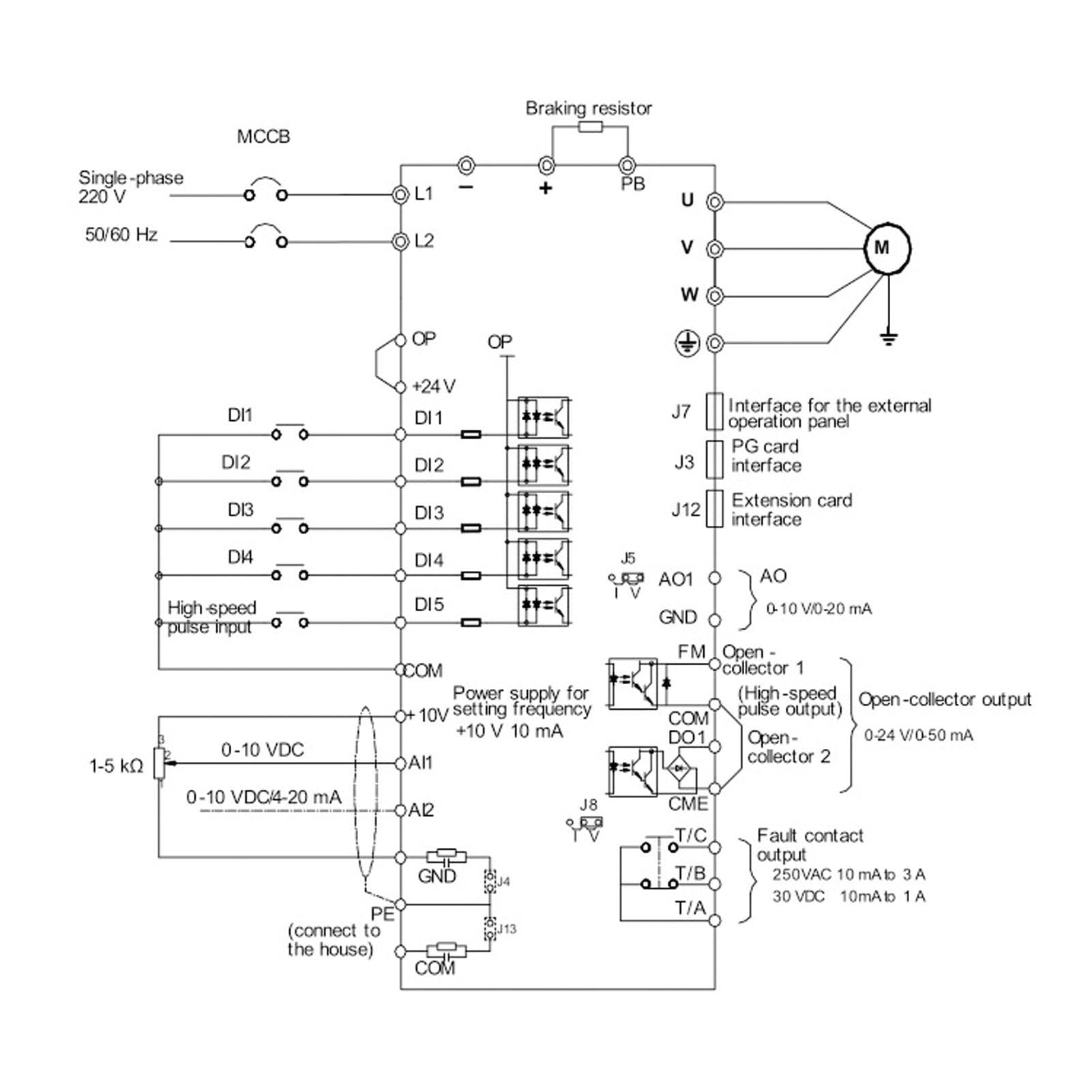
3 Phase Variable Frequency Drive, 3.7KW 5.5KW 380V Input Output VFD Inverter, Over Current Over Heating Variable Speed Electric Motor, For Motor Speed Control (5.5KW)
About this item
- BETTER CONTROL: PID control unit enables fast operation speed, short response time, and can quickly get to the equilibrium value for torsion control. Also support online switching of torsion and speed control as well as up to 16 speed running and 4 stage acceleration setting by control terminals.
- PRACTICAL FUNCTIONS: 7 frequency sources, including keyboard setting, analog voltage setting, analog current setting, multi speed running setting, PID control setting, remote communication setting, keyboard encoder. And has V F control, non inductive vector control, switching flux vector control, open loop torsion control, PG vector control and other control methods.
- SIMPLE SETTING: With automatic torsion boost function for 1Hz low frequency large output torsion control under V F control mode, and the torsion response time is less than 40 microseconds. Just select the type according to motor to for quick G type and P type load adjustment, and it will automatically set the most suitable parameters.
- STABLE & SAFE: Wide voltage design, the input voltage range is 320V-460V, which can prevent influence of voltage fluctuations during use, ensuring normal start up, stable and reliable. The current sampling mechanism will enhance the protection of the inverter and peripheral equipment for safety.
- MAIN APPLICATION: Adjust the output voltage by automatically detecting the load current, and perform the maximum efficiency control, the high efficiency operation of the vector control and V F control, not only the fan, the water pump, but also the ordinary machinery can play an outstanding energy saving effect.
Product description
Specification: Item Type: Variable Frequency Drive Material: PC Storage Temperature: -25℃~+40℃ Input Voltage: Three phase AC380V. Output Voltage: Three phase AC380V. Package List: 1 xVariable Frequency Drive Note: Pay attention to electricity safety when using, please check the manual, or operate under professional guidance.
Product details
Customer reviews
What customers say about Bigamart
10 Trustpilot reviews total, with 2 shown at a time.
I wrote to Bigamart's customer support and they accompanied the process of reshipping the item until it finally arrived. I felt a genuine effort to solve the problem till it was finally solved.
The package was here in Australia from England in a few days — so quick! Something was missing and they refunded it straight away. Pretty happy with these guys.
You might also like



